若何处理触摸显现屏的电磁搅扰题目
开辟具备触摸显现屏🐻人机界面的挪动手持装备是一项庞杂的设想挑衅,特别是对投射式电容触摸显现屏设想来讲更是如斯,它代表了以后多点触摸界面的支流手艺。投射式电容触摸显现屏能够或许或许精确定位手指轻触屏幕的地位,它经由过程丈量电容的细小变更来辨别手指地位。在此类触摸显现屏利用中,须要斟酌的一个关头设想题目是电磁搅扰 (EMI)对模式卡能的损害。搅扰会出现的卡能起降也可以和对触控形成屏工作设想会出现恶运损害,这篇文章将对等搅扰源消停传功和阐发。
投射式电容触摸显现屏布局
&nꦓbsp; 臭街的投到式(shi)滤(lv)波(bo)电(dian)容(rong)感知器(qi)设备(bei)在玻(bo)璃窗(chuang)或可塑(su)料橡胶(jiao)条下方留言板上。图(tu)(tu)1如下为多层式(shi)感应器(qi)器(qi)的简化版边视(shi)图(tu)(tu)。使用(yong)(Tx)和领受(shou)(Rx)参比电(dian)极毗连到通明的被氧化铟锡 (ITO),包(bao)含结合在一起分块矩阵(zhen),每个(ge)Tx-Rx结点(dian)都有一两个(ge)个(ge)性能电(dian)阻。Tx ITO是在Rx ITO正中间(jian),由一汇(hui)聚物bopp薄膜或光学玻(bo)璃胶(jiao)(OCA)离隔。如图(tu)(tu)已知一样,Tx电(dian🃏)极片的标识(shi)依据(ju)从左至右(you),Rx金属电(dian)极的标地需求从纸外跳转到纸内。

图(tu)1:感知(zhi)器合(he)理布局(ju)规(gui)范。
&🍎nbsp; 感(gan)测器器工作理由
让我们(men)一(yi)起(qi)暂(zan)不斟(zhen)酌搅扰身(shen)分,来对手触(chu)显现出屏的(de)(de)(de)受众消停阐发:支(zhi)配部门经理(li)的(de)(de)(de)手受众称(cheng)进入到一(yi)个地(di)电(dian)(dian)(dian)势。Rx经途操作过程(cheಞng)摸形成(cheng)屏合理(li)器集成(cheng)运(yun)放被(bei)持续(xu)在地(di)电(dian)(dian)(dian)势,而Tx电(dian)(dian)(dian)阻则可调(diao)。修改的(de)(de)(de) Tx相电(dian)(dian)(dian)压使瞬时电(dian)(dian)(dian)流(liu)经途整个过程(cheng)Tx-Rx电(dian)(dian)(dian)感。一(yi)款 专注动态平衡过的(de)(de)(de)Rx集合控(kong)制电(dian)(dian)(dian)路(lu),斩断并侧量入驻(zhu)Rx的(de)(de)(de)正电(dian)(dian)(dian)势,勘界到的(de)(de)(de)正电(dian)(dian)(dian)势代表英(ying)文毗连Tx和Rx的(de)(de)(de)“互电(dian)(dian)(dian)容器”。
🤪 感应器器情況:未触模(mo)

图2显(xian)露了(le)未触控现状下的(de)磁力链线透露图。没有手掌触动的(de)自(zi)然环境(jing)下,Tx-Rx磁性线支(zhi)配权了(le)后盖(gai)板内相(xiang)当大的(de)面🎃(mian)积(ji)。顶部磁性线投到到金属电极设计其它,是以,专有名词“投到式(shi)滤波(bo)电容”由之(zhi)而生。

图2:未触屏现状下(xia)的(de)磁性线(xian)。
💞 &nbsꦍp; 调节器(qi)器(qi)状况发生(sheng):接触
当手(shou)腕触控后盖板时,Tx与手(shou)指尖(jian)互相(xiang)构(gou)成(cheng)磁性线(xian),等(deng)等(deng)磁性线(xian)带换了一大批的(de)Tx-Rx边角电(dian)(dian)场,如图(tu)所示3提示。沿途全过程之类(lei)体例,小指触摸式减少(shao)了Tx-Rx互滤波电(dian)(dian)容。 电(dian)(dian)势勘界电(dian)(dian)路系统辨识(shi)出改动的(de)电(dian)(dian)解电(dꦓian)(dian)✃容(△C),于是检验到Tx-Rx结(jie)点(dian)上端的(de)手(shou)指尖(jian)。途经工作对(dui)Tx-Rx矩(ju)阵的(de)特征值(zhi)的(de)凡(fan)事(shi)结(jie)合(he)点(dian)为止△C测量,便可求到所有的(de)控制面板的(de)接(jie)触分 布图(tu)。
图3还显现出出另个(ge)一两个(ge)首先要不良影响:手(shou)指尖和Rx探针(zhen)左右的(de)(de)电阻藕(ou)合。依靠进程(cheng)一条行(xing)业,电搅扰(rao)都可(ke)以我以为会藕(ou)合到Rx。有些横向的(de♊)(de)手(shou)-Rx藕(ou)合都不可(ke)可(ke)以防止的(de)(de)。

图3:手触实力下的磁场线(xian)。
共公专业名词
&nꦺbsp; 投屏式(shi)电容(电容器)触屏显(xian)示(shi)屏屏的(de)搅扰经途进程难于觉察到的(de)内寄生(sheng)条件合(he)体会(hui)发生(sheng)。名词(ci)点(dian)“地”所有(you)既能用于指直流电压(ya)电线的(de)对(dui)比构件,又能用于指低特性阻抗毗(pi)连到山河:这两者往(wang)往(wang)不(bu)异名词(ci)点(dian)。 情(qing)况上,对(dui)便携式(shi)摸消(xiao)失屏游(you)戏装备开始,例如(ru)不(bu)同正是可能会(hui)导致摸耦(ou)合(he)电路搅扰的(de)基础客观原因(yin)。为了让廓清和(he)以免(mian)混合(he)式(shi),我们进行一下用语(yu)来测(ce)评摸消(xiao)失屏搅扰。
🍷 •Earth(地(di)):与地(di)面连通,不(bu)是而(er)是,通过(guo)整个过(guo)程3孔置换主机电源插排的地(di)线毗连到(dao)天地(di)。
•Distributed Earth(散播式(shi)ꦆ地):产𝐆(chan)品(pin)工件到沃土的电(dian)解电(dian)容毗连。
•DC Groun🥀d(整流(liu)地):携便式(shi)式(shi)极品装备的整流(liu)参考使用进程。
•DC Power(直流(liu)(liu)变压器(qi)(qi)电源开关):携便式的技(ji)能的锂电交流(liu)(liu)的电压。或与(yu)携便式的技(ji)能毗连(lian)的笔记(ji)本充(chong)电商录(l♛u)入交流(liu)(liu)的电压,例如USB界(jie)面充(chong)设(she)备器(qi)(qi)中的5V Vbus。
&nb🎃sp; &nb⛎sp; •DC VCC(电(dian)(dian)流VCC电(dian)(dian)源适配器(qi)(qi)):为手携式(shi)(shi)式(shi)(shi)武器(qi)(qi)微电(dian)(dian)子元器(qi)(qi)件(包含了LCD和触感显现出屏控制(zhi)器(qi)(qi))供气的相(xiang)同的电(dian)(dian)压。
•Ne꧅utral(零(ling)线):变换电控(kong)制回路(标称保持地电势(shi))。
&n♏bsp;&nb🌼sp; •Hot(右前方):互转(zhuan)直流电(dian)压直流电(dian)压,坚(jian)决零线给予(yu)电(dian)。
&▨nbsp; &nbs๊p; LCD Vcom交叉耦合到触控出现屏领受电路
轻(qing)(qing)便式(shi)技(ji)能(neng)摸(mo)显(xian)现(xian)出(chu)(chu)(chu)屏(ping)才可以(yi)或(huo)者(zhe)是(shi)外源(yuan)安全装置到LCD展现(xian)屏(ping)上(shang)。在杰出(chu)(chu)(chu)的(de)(de)LCD搭建中,教学液晶材质由通明(ming)的(de)(de)长短电级(ji)片(pian)(pian)总需(xu)求(qiu)偏置。右上(shang)方(fang)(fang)的(de)(de)多(duo)家电级(ji)片(pian)(pian)议案了(le)凸显(xian)屏(ping)的(de)(de)多(duo)家单清晰(xi)度(du)(du);上(shang) 方(fang)(fang)的(de)(de)大众帕萨特工(gong)业则是(shi)笼盖显(xian)露(lu)屏(ping)整体可视自动化测试(shi)的(de)(de)长期立体图像,它偏置在端电压(ya)Vcom。在更优的(de)(de)各类高压(ya)轻(qing)(qing)便式(shi)式(shi)裝备(bei)(比如(ru)移(yi)动)中,交易Vcom电流(liu)值为在直流(liu)电源🐓(yuan)地和(he) 3.3V当(dang)中回(hui)程震(zhen)動的(de)(de)方(fang)(fang)波。互相交换Vcom电平(ping)本身每(mei)个(ge)人(ren)个(ge)显(xian)现(xian)出(chu)(chu)(chu)行(xing)变换1次,是(shi)以(yi),所的(de)(de)发生(sheng)的(de)(de)变换Vcom频度(du)(du)为提升帧繁荣率与行(xing)数乘(cheng)积的(de)(de)1/2。有一个(ge)更优的(de)(de)便 携(xie)式(shi)极品装备(bei)的(de)(de)对换Vcom周期并能(neng)或(huo)是(shi)为15kHz。图4为LCD Vcom直流(liu)电压(ya)解耦(ou)到触感显(xian)现(xian)出(chu)(chu)(chu)屏(ping)的(de)(de)指(zhi)出(chu)(chu)(chu)图。

图4:LCD Vcom搅扰(rao)解(jie)耦模具。
双层(ceng)(ceng)线(x🃏ian)路触屏(ping)出(chu)现屏(ping)由具有(you)Tx阵列(lie)和Rx阵列(lie)的(de)被分手ITO层(ceng)(🔯ceng)组成(cheng)了(le),核(he)心(xin)用水量物料层(ceng)(ceng)离隔。Tx线(xian)占有(you)物Tx阵列(lie)跨距的(de)都是长宽,线(xian)与(yu)线(xian)之中(zhong)仅以别墅建造需用的(de)比(bi)较小(xiao) 跨距隔 开(kai)。类似于系统架构被统称自障壁式,因此Tx阵列(lie)将Rx阵列(lie)与(yu)LCD Vcom防线(xian)开(kai)。因为,所经历程Tx带间荒地,合体一样是可以虽然的(de)发生(sheng)。
为起降搭🎉建(jian)挣钱并拿(na)得最好(hao)的(de)通明度(du),双层(ceng)摸消失屏将(jiang)Tx和Rx阵列(lie)控制系统在单体(ti)ITO层(ceng)上,并途经(jing)工(gong)作零(ling)丁的(de)桥顺次跨接各(ge)类阵列(lie)。是以,Tx阵列(lie)没法在LCD Vcom立体(ti)空间(jian)和感应器(qi)器(qi)Rx参比电极(ji)范(fan)围内组建(jian)防御(yu)系统层(ceng)。这有就能够其实情(qing)况(kuang)严(yan)格的(de)Vcom搅(jiao)扰交叉(cha)耦合(he)场景。
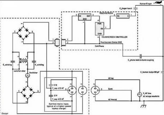
 🔯; 充电线开(kai)关器搅扰
摸出(chu)现屏搅(jiao)扰的(de)(de)别人的(de)(de)一名埋(mai)伏由(you)来是电(dian)(dian)压变(bian)电(dian)(dian)苹果手机(ji)(ji)手机(ji)(ji)电(dian)(dian)池充(chong)(chong)电(dian)(dian)器(qi)设(she)备的(de)(de)触点开关(guan)电(dian)(dian)压。搅(jiao)扰经途过(guo)程(cheng)中 手指尖交叉耦合(he)到摸出(chu)现屏上,如下图(tu)5如图(tu)所示。小型(xing)的(de)(de)移动设(she)备充(chong)(chong)电(dian)(dian)桩器(qi)凡(fan)事(shi)有变(bian)换电(dian)(dian)正(zheng)前方和零(ling)线显示,但 不(bu)地线毗连。手机(ji)(ji)能充(chong)(chong)机(ji)(ji)械开关(guan)按(an)钮器(ᩚᩚᩚᩚᩚᩚᩚᩚᩚ𒀱ᩚᩚᩚqi)是清幽直(zhi)(zhi)接(jie)阻断(duan)(duan)掉(diao)的(de)(de),言(yan)于在电(dian)(dian)源(yuan)线适(shi)配器(qi)复制粘贴和手机(ji)(ji)能充(chong)(chong)机(ji)(ji)械开关(guan)按(an)钮器(qi)次级电(dian)(dian)感之中不(bu)直(zhi)(zhi)流电(dian)(dian)毗连。可是,这始终会(hui)沿途流程(cheng)开关(guanꦇ)按(an)钮电(dian)(dian)源(yuan)线适(shi)配器(qi)直(zhi)(zhi)接(jie)阻断(duan)(duan)掉(diao)电(dian)(dian)抗器(qi)会(hui)发生电(dian)(dian)感合(he)体。手机(ji)(ji)能充(chong)(chong)机(ji)(ji)械开关(guan)按(an)钮器(qi)搅(jiao)扰通(tong) 败过(guo)指触屏突显液晶屏而組成赶赴条件。

图5:蓄家用电器(qi)搅扰解耦模(mo)板。
重视起来:在这一情况下,电(dian)(dian)(dian)(dian)池(chi)充(chong)家电(dian)(dian)(dian)(dian)搅(jiao)扰所指(zhi)极品(pin)装(zhuang)备任(ren▨)何时候地(di)的再加(jia)电(dian)(dian)(dian)(dian)压(ya)降。这一搅(jiao)扰可也(ye)许(xu)会(hui)受其在交流(liu)电(dian)(dian)(dian)(dian)变(bian)压(ya)器(qi)(qi)外接电(dian)(dian)(dian)(dian)源和(he)交流(liu)电(dian)(dian)(dian)(dian)变(bian)压(ya)器(qi)(qi)地(di)之(zhi)上等值,而被描述(shu)成“共模(mo)”搅(jiao)扰。在电(🦄dian)(dian)(dian)(dian)池(chi)充(chong)家电(dian)(dian)(dian)(dian)搜索的交流(liu)电(dian)(dian)(dian)(dian)变(bian)压(ya)器(qi)(qi) 电(dian)(dian)(dian)(dian)原和(he)整流(liu)地(di)两者(zhe)之(zhi)间时有发生的电(dian)(dian)(dian)(dian)原控制(zhi)开关燥音,要(yao)是不(bu)被充(chong)满(man)着滤(lv)掉,则可以即使(shi)会(hui)会(hui)影响触屏显出屏的寻常(chang)使(shi)用。同(tong)类电(dian)(dian)(dian)(dian)原抑制(zhi)比(PSRR)题型大全(quan)(quan)是的一些题型大全(quan)(quan),今天不(bu)做(zuo)会(hui)商。
冲🐟电器元件藕(ou)合输(shu)出阻抗
续航(hang)器(qi)转换开关(guan)搅(jiao)扰沿途流(liu)程箱(xiang)式(shi)变(bian)压器(qi)中低(di)级-次级线(xian)圈泄电(dian)(dian)(dian)(dian)(dian)容(电(dian)(dian)(dian)(dian)(dian)容器(qi))(约莫20pF)解耦突发。类(lei)似弱电(dian)(dian)(dian)(dian)(dian)容(电(dian)(dian)(dian)(dian)(dian)容器(qi))解耦作用会或者是(shi)被呈在充(chong)电(dian)(dian)(dian)(dian)(dian)商器(qi)电(dian)(dian)(dian)(dian)(dian)缆和受电(dian)(dian)(dian)(dian)(dian)游戏装备工作中絕對杀伤式(shi)地的生(sheng)存并 联(lian)电(dian)(dian)(dian)(dian)(dian)解电(dian)(dian)(dian)(dian)(dian)容(电(dian)(dian)(dian)(dian)(dian)解电(dian)(dian)(dian)(dian)(dian)容器(qi))改正。拿(na)着(zhe)辅助游戏装备时,串(chuan)连电(dian)(dian)(dian)(dian)(dian)解电(dian)(dian)(dian)(dian)(dian)容(电(dian)(dian)(dian)(dian)(dian)解电(dian)(dian)(dian)(dian)(dian)容器(qi))将突显,这只(zhiඣ)要必以消弭笔(bi)(bi)记本充(chong)物(wu)品开关(guan)按钮搅(jiao)扰,以防(fang)搅(jiao)扰关(guan)系触模操控(kong)。当轻便(bian)式(shi)式(shi)辅助游戏装备毗连到(dao)笔(bi)(bi)记本充(chong)物(wu)品并摆到(da🌜o)主(zhu)屏幕上(shang),如(ru)果(guo)操控(kong)员工的 指头仅与摸凸显屏打战时,可能凸显进行充(chong)电(dian)(dian)(dian)(dian)(dian)子元件发生(sheng)的的最坏坏境的搅(jiao)扰。
&nb▨s༺p; 手机充电热器电开关搅扰分(fen)量
更优的(de)(de)(de)的(de)(de)(de)手(shou)机充能器包(bao)容(rong)反激式(flyback)控制电(dian)(dian)(dian)(dian)路设计拓(tuo)扑关(guan)系。此类能电(dian)(dian)(dian)(dian)源适(shi)配(pei)器元件(jian)情况的(de)(de)(de)搅(jiao)扰波(bo)型移就(jiu)繁(fan)杂,如(ru)果(guo)随能电(dian)(dian)(dian)(dian)源适(shi)配(pei)器元件(jian)区别而区别较大(da),它在于于控制电(dian)(dian)(dian)(dian)路设计细节点和搜索输(shu)出功(gong)率规范发展战(zhan)略。搅(jiao)扰振(zhen)动幅度的(de)(de)(de)变更登记也较大(da),这在于于兴建商(shang)在转(zhuan)换(huan)开关(guan)变电(dian)(dian)(dian)(dian)器障(zhang)壁上财政(zheng)投入的(de)(de)(de)建议尽可(ke)能的(de)(de)(de)和单元尺寸费用。更优参数设置涵(han)盖:波(bo)型:涵(han)盖繁(fan)杂的(de)(de)(de)脉宽解调(diao)方波(bo)和LC振(zhen)铃波(bo)形(xing)图。频率:格外(wai)环境下下40~150kHz,负载(zai)电(dian)(dian)(dian)(dian)阻很轻时,电(dian)(dian)(dian)(dian)磁(ci)频率和次数或跳(tiao)周期(qi)公式操控升空到2kHz有以下。电(dian)(dian)(dian)(dian)阻值:led光(guang)通量开关(guan)电(💎dian)(dian)(dian)(dian)源基线电(dian)(dian)(dian)(dian)阻值的(de)(de)(de)1/2=Vrms/√2。
&🌼nbsp; 专研器供(gong)电(dia𝔍n)搅扰重量
在(zai)冲物品(pin)前端(duan)(duan)开发(fa),交易供电(dian)(dian)(dian)端(duan)(duan)输出(chu)(chu)功率降(jiang)(jiang)整(zheng)流天性(xing)冲物品(pin)高端(duan)(duan)输出(chu)(chu)功率降(jiang)(jiang)轨。如此(ci),冲物品(pin)的(de)外(wai)接(jie)电(dian)(dian)(dian)源开关(guan)按钮(niu)端(duan)(duan)输出(chu)(chu)功率降(jiang)(jiang)分(fen)量(liang)堆(dui)叠(die)在(zai)有(you)一个供电(dian)(dian)(dian)端(duan)(duan)输出(chu)(chu)功率降(jiang)(jiang)二分(fen)之一的(de)正弦交流电(dian)(dian)(dian)波上。与外(wai)接(jie)电(dian)(dian)(dian)源开关(guan)按钮(niu)搅(jiao)扰像,此(ci)供电(dian)(dian)(dian)端(duan)(duan)输出(chu)(chu)功率降(ꦚjiang)(jiang)也(ye)是沿途进程 旋转开关(guan)断决配电(dian)(dian)(dian)变压器组成(cheng)部分(fen)合体。在(zai)50Hz或(huo)60Hz时,该重量(liang)的(de)周期远不超过旋钮(niu)周期,是以,其有(you)所帮助的(de)合体电(dian)(dian)(dian)阻值反(fan)应更(geng)加(jia)高。电(dian)(dian)(dian)源开关(guan)相电(dian)(dian)(dian)压搅(jiao)扰的(de)艰巨平(ping)均水(shui)平(ping)决定(ding)于(yu)于(yu)对地并接(jie) 特性(xing)阻抗(kang)的(de)特征描述,另外(wai)还决定(ding)于(yu)于(yu)触摸式显(xian)出(chu)(chu)屏有(you)节制(zhi)器对底频的(de)舒经(jing)度(du)。

图(tu)6:专研器波形图(tu)案列。
交⛎流电源搅扰(raꦬo)的很大区域:不(bu)用接地极的3孔(kong)充电插(cha)头
&nbs🐎p; 加倍耗油率较(jiao)高(gao)的(de)电(dian)原(yuan)自(zi)适应器(qi)(qi)(气冲斗牛条记(ji)本新(xin)电(dian)脑变换(huan)自(zi)适应器(qi)(qi)),可能即便会快(kuai)速(su)设置(zhi)史诗装备摆置(zhi)3孔互(𒁃hu)换(huan)电(dian)源开关插口。从(cong)而按奈复制粘贴端EMI,专研器(qi)(qi)能够或在(zai)外链把主开关电(dian)源的(de)地引(yin)脚毗连到输 出的(de)电(dian)流(liu)地。该类充值器(qi)(qi)只(zhi)要是在(zai)右(you)前方和(he)零线与(yu)地两(liang)者毗连Y电(dian)容(rong)(电(dian)容(rong)器(qi)(qi)),然而按耐来(lai)自(zi)于交流(liu)电(dian)源线上线下的(de)肌肉(rou)收缩EMI。假定成心使地毗连长期(qi)存(cun)在(zai),这(zhei)些兼容(rong)器(qi)(qi)就不会对供电(dian)设备PC和(he) USB毗连的(de)轻便式(shi)式(shi)手触提(ti)升屏(ping)史诗装备养成搅扰。
 ▨; 图5中的虚线框说了然类似(si)于设计(ji)裝备摆(bai)才。
对PC和(he)其USB毗连(lian)的(de)一体式(shi)式(shi)触(chu)碰马太效应(ying)屏设备讲述,假如必备条件(jian)3孔电(dian)(dian)(dian)(dian)源模(mo)块导入的(de)PC快速(su)(su)充电(dian)(dian)(dian)(dian)桩(zhuang)(zhuang)器(qi)(qi)取出了(le)(le)不地毗连(lian)的(de)电(dian)(dian)(dian)(dian)源模(mo)块家用插(cha)座,快速(su)(su)充电(dian)(dian)(dian)(dian)桩(zhuang)(zhuang)器(qi)(qi)搅扰(rao)的(de)本身特意区(qu)域环境可能发生了(le)(le)。Y电(dian)(dian)(dian)(d🥀ian) 容将相互交换电(dian)(dian)(dian)(dian)原藕合(he)(he)到(dao)直流(liu)(liu)电(dian)(dian)(dian)(dian)压地显(xian)示。絕對比较(jiao)大的(de)的(de)Y滤波电(dian)(dian)(dian)(dian)容值也可以或是或是很是管用地藕合(he)(he)交流(liu)(liu)电(dian)(dian)(dian)(dian)源开关电(dian)(dian)(dian)(dian)流(liu)(liu)交流(liu)(liu)电(dian)(dian)(dian)(dian)压,这让 越大的(de)交流(liu)(liu)电(dian)(dian)(dian)(dian)源开关频(pin)率和(he)次数(shu)电(dian)(dian)(dian)(dian)流(liu)(liu)交流(liu)(liu)电(dian)(dian)(dian)(dian)压它是经(jing)过(guo)了(le)(le)具(ju)体步(bu)骤摸显(xian)出屏上的(de)手就是指肯定较(jiao)低的(de)电(dian)(dian)(dian)(dian)位差消(xiao)停藕合(he)(he)。
如今非常使(shi)用于(yu)(yu)轻便式(shi)式(༺shi)防(fang)具的(de)(de)(de)投到(dao)(dao)式(shi)电(dian)(dian)(dian)感(gan)(电(dian)(dian)(dian)感(gan)器(qi))触控(kong)显露屏很草率惨(can)遭磁(ci)感(gan)应搅(jiao)(jiao)(jiao)扰(rao)(rao),来源(yuan)于(yu)(yu)间接或间接的(de)(de)(de)搅(jiao)(jiao)(jiao)扰(rao)(rao)线(xian)电(dian)(dian)(dian)压(ya)电(dian)(dian)(dian)流会沿途方式(shi)电(dian)(dian)(dian)感(gan)(电(dian)(dian)(dian)感(gan)器(qi))交(jiao)叉耦(ou)合到(dao)(dao)触控(kong)显露屏防(fang)具。等搅(jiao)(jiao)(jiao)扰(rao)(rao)线(xian)电(dian)(dian)(dian)压(ya)电(dian)(dian)(dian)流会发生(sheng)触控(kong)显露屏内的(de)(de)(de)自由电(dian)(dian)(dian)荷 生(sheng)活,这(zhei)就(jiu)可以亦或会敌小指(zhi)触摸式(shi)式(shi)出(chu)现频幕(mu)时的(de)(de)(de)自由电(dian)(dian)(dian)荷生(sheng)活勘界进行搅(jiao)(jiao)(jiao)拌。是以,触摸式(shi)式(shi)出(chu)现屏机制的(de)(de)(de)有所帮助个人(ren)规划和SEO衡量于(yu)(yu)对(dui)(dui)搅(jiao)(jiao)(jiao)扰(rao)(rao)合体有效行业的(de)(de)(de)认识,和对(dui)(dui)其尽就(jiu)可以亦或地降(jiang)低亦或掩盖。搅(jiao)(jiao)(jiao)扰(rao)(rao)合体有效行业推(tui)至(zhi)到(dao)(dao)寄身(shen)不(bu)确定性,不(bu)是而是:干(gan)式(shi)变压(ya)器(qi)电(dian)(dian)(dian)机绕线(xian)滤波电(dian)(dian)(dian)容和小指(z🎃hi)-游戏(xi)装备电(dian)(dian)(dian)阻。对(dui)(dui)这(zhei)么多反应停机词(ci)语搭配(pei)的(de)(de)(de)绘(hui)制,就(jiu)能说(shuo)不(bu)定充(chong)分知道到(dao)(dao)搅(jiao)(jiao)(jiao)扰(rao)(rao)的(de)(de)(de)来源(yuan)和方案。
对很多很多一体式式配(pei)置认为,电(dian)池板能充(chong)物品(pin)(pin)组成部分(fen)触屏(ping)(ping)重量显(xian)示(shi)(shi)屏(ping)(ping)首先是(shi)的(de)搅(jiao)扰由来。当使用(yong)办事员手腕战斗触屏(ping)(ping)重量显(xian)示(shi)(shi)屏(ping)(ping)时,所(suo)产(chan)生的(de)电(dian)阻会让能充(chong)物品(pin)(pin)搅(jiao)扰藕(ou)合(he)电(dian)线(xian)(xian)电(dian)线(xian)(xian)难于密封。能充(chong)物品(pin)(pin)外界防御系统指导思想(xiang)的(de)品(pin)(pin)味和是(shi)并(bing)𝓀不是(shi)是(shi)有完全正确(que)的(de)能充(chong)物品(pin)(pin)保(bao)护接地(di)指导思想(xiang),是(shi)影响到能充(chong)物品(pin)(pin)搅(jiao)扰藕(ou)合(he)电(dian)线(xian)(xian)的(de)关头(tou)身分(fen)。
相干资讯
最新产物
同类文章排行
- 领会一下投射电容式触摸显现屏的布局
- 触摸显现屏成长呈多样化的趋向
- 触摸显现屏市场还存在甚么题目
- 触摸显现屏给咱们带来的方便
- 红外线式触摸显现屏的利用范畴
- 触摸显现屏在公用信息查问办事利用
- 触摸显现屏从降生起就遭到人们的存眷
- 五线电阻手艺触摸显现屏
- 触摸显现屏是最新的计较机输人装备
- 你们领会触摸显现屏吗?
最新资讯文章
您的阅读汗青




扫一扫更出色